Электронные Толковые Словари
Реклама

Химическая энциклопедия
"КАМЕННОУГOЛЬНАЯ СМОЛА"

/ Главная / Химическая энциклопедия / буква К / КАМЕННОУГOЛЬНАЯ СМОЛА
Химическая энциклопедия

КАМЕННОУГOЛЬНАЯ СМОЛА (кам.-уг. деготь), вязкая черная жидкость с характерным фенольным запахом; продукт коксования каменных углей (выход 3,5% от массы угольной шихты). Термодинамически неустойчивая дисперсная система олигомеров, индивидуальных в-в, их ассоциатов и мол. кристаллов. Плотн. 1,17-1,20 г/см3, низшая теплота сгорания 35,6-39,0 МДж/кг, т. самовоспл. 580-630 °С; ПДК в воздухе рабочей зоны 15-10-4 мг/м3. В состав К. с. входит ок. 10 тыс. соединений, из к-рых выделено и идентифицировано более 480 (до 50% от общей массы). Одну треть массы К. с. составляют след. соединения (содержание в % по массе):
281_301-16.jpg
На долю др. группы компонентов приходится примерно 5% от массы К. с. (в %):
281_301-17.jpg
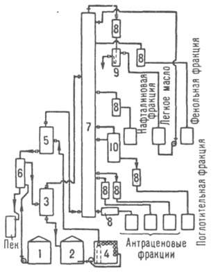
Выход и состав К. с. зависят от состава угольной шихты и условий ее коксования. С углублением степени пиролиза первичных продуктов коксования возрастают плотность К. с., содержание в ней нафталина, нерастворимых в толуоле и хинолине в-в, увеличивается выход пека каменноугольного . Наряду с этим снижаются выходы фенолов, низкокипящих масел, метилнафталинов и др. углеводородов. К. с. содержит эмульгированную воду, к-рая конденсируется вместе с ней из коксового газа. В воде растворены соли аммония [NH4Cl, NH4SCN, (NH4)2S, (NH4)2SO4], CO2, H2S и т.д. В К.с. имеются также нерастворимые в ней углеродистые в-ва - фусы, представляющие собой осн. часть зольного остатка. Перед переработкой К. с. из нее необходимо удалить воду и растворенные соли, вызывающие коррозию оборудования, а также фусы, повышающие зольность пека и загрязняющие аппаратуру. Это достигается отстаиванием К. с. в спец. хранилищах или центрифугированием. Переработка К. с. состоит в разделении ее на фракции ректификацией с послед. кристаллизацией, экстракцией и повторной ректификацией полученных фракций. Процесс осуществляют на установках непрерывного действия с подогревом К. с. до 380-400 °С в трубчатых печах высокой производительности (100-200 тыс. т/год) и разделением на фракции в мощных ректификац. колоннах. В пром-сти применяют след. осн. системы переработки К. с.: одноколонные (рис. 1) и двухколонные атмосферные с однократным испарением сырья; многоколонные атмосферно-вакуумные с многократным подводом теплоты в ниж. часть колонн от т. наз. донных продуктов, циркулирующих через трубчатые печи (рис. 2). В совр. отечеств. установках, снабженных одно- или двухколонными системами, достигается сосредоточение в нафталиновой фракции 80-82% нафталина от наличия его в К. с.
281_301-18.jpg
Рис. 1. Одноколонная атмосферная ректификация каменноугольной смолы: 1, 2 - сборники соотв. сырой и обезвоженной смол; 3, 5 -испарители соотв. первой и второй ступеней; 4 - трубчатая печь; 6 -теплообменник; 7, 10 - соотв. фракционная и отпарная колонны; 8 -холодильники; 9 - сепаратор.
281_301-19.jpg
Рис. 2. Многоколонная атмосферно-вакуумная ректификация каменноугольной смолы: 1 - трубчатые печи; 2, 5 - соотв. колонна для обезвоживания смол и ее хранилище; 3 - холодильник; 4 - сепаратор; 6, 8, 9, 11, 12 - колонны соотв. для фенольной, нафталиновой, метилнафталиновой, поглотительной и антраценовой фракций; 7 - конденсатор; 10 - конденсатор-парогенератор.

В коксохим. произ-вах часто используют также иные системы ректификации К. с., напр.: двухколонные с двукратным испарением сырья и разделением одной части отгона под атм. давлением и др. части под вакуумом; двухколонные с выносными отпарными, или стриппинговыми, колоннами для поглотительной фракции и с использованием теплоты отходящих фракций для нагрева сырья; двухколонные с двукратным испарением сырья путем ввода дополнит. кол-ва теплоты при рециркуляции донных продуктов. Перспективны одноколонные вакуумные системы с отпарными колоннами для отбора фракций, одноколонные системы с применением в качестве теплоносителя пека и системы с двустадийной обработкой при высоких т-ре и давлении (выход пека до 75%). Из всех содержащихся в К. с. индивидуальных в-в наиб. интерес представляет нафталин. Поэтому при ректификации К. с. необходимо обеспечить возможно более полное его выделение при одновременном получении остальных продуктов высокого качества, особенно электродного пека и поглотительного масла (см. ниже). Примерный выход и состав фракций, полученных при ректификации К. с. на двухколонном атм. агрегате одного из коксохим. заводов СССР, приведены в таблице.
281_301-20.jpg
Фракции, выделенные при ректификации К. с., за исключением пека, являющегося товарным продуктом, подвергают дальнейшей переработке. Легкая фракция (легкое масло) по составу подобна сырому бензолу , поэтому их перерабатывают совместно. Фенольная фракция содержит гл. обр. фенолы, нафталин, гомологи бензола, а также пиридиновые и хинолиновые основания и др. После экстракции фенолов и оснований нейтральную часть фенольной фракции ректифицируют, выделяя фенольное масло, или тяжелый сольвент (см. Каменноугольные масла ), и нек-рую часть нафталиновой фракции. Последнюю объединяют с осн. нафталиновой фракцией (кроме нафталина содержит метилнафталины, тионафтен, индол, крезолы, ксиленолы, основания), промывают р-рами к-т и щелочей для удаления фенолов и оснований и направляют на произ-во нафталина. Для его выделения очищенную фракцию подвергают кристаллизации при охлаждении с послед. горячим прессованием, очисткой и повторной ректификацией. Выход кристаллич. прессованного нафталина 5-8% от массы К. с. Поглотительная фракция содержит преим. нафталин и его гомологи, аценафтен, флуорен, дибензофуран, индол, дифенил, хинолин и его производные, фенолы, сернистые и непредельные соед., а также до 20% неидентифицированных углеводородов. Для извлечения фенолов и хинолиновых оснований эту фракцию обрабатывают р-рами щелочей и к-т и применяют затем в виде поглотительного масла с целью улавливания бензола из коксового газа. Антраценовые фракции, состоящие в основном из фенантрена, антрацена, карбазола, пирена и др. многоядерных углеводородов, кристаллизуют с выделением смеси антраценового масла и сырого антрацена, к-рый используют для получения антрацена, фенантрена и карбазола, а также техн. углерода (сажи), дубителей и красителей. Антраценовое масло применяют для приготовления др. кам.-уг. масел и выделения из него индивидуальных в-в. Примерный ассортимент осн. продуктов переработки К. с. на атм. трубчатых установках непрерывного действия (в % по массе): К. с. - важный источник сырья для хим. пром-сти и др. отраслей народного хозяйства (цветной металлургии, с. х-ва, железнодорожного транспорта, дорожного стр-ва). На базе использования продуктов переработки К. с. и сырого бензола в конце прошлого века возникла одна из ведущих отраслей пром-сти - основной органический синтез . К. с. и сейчас сохраняет свое значение как сырье для произ-ва нафталина, крезолов и антрацена, пека и пекового кокса, масел для пропитки древесины, получения техн. углерода, пестицидов и т. п. Более 50 индивидуальных в-в К.с. (аро-матич. углеводороды, гетероциклич. соединения и др.) используют для тонкого органического синтеза . Мировое произ-во К. с. более 17 млн. т/год (1986); по ее выработке СССР занимает первое место в мире. Для совр. условий переработки К. с. характерны централизация произ-ва, расширение ассортимента продуктов и увеличение единичной мощности технол. установок. См. также Коксохимия . Лит.: Справочник коксохимика, т. 3, М., 1966; Литвиненко М. С., Химические продукты коксования. К., 1974; Привалов В. Е., Степаненко М. А., "Кокс и химия", 1976, № 2, с. 51-55. М. С. Литвиненко.





2006-2013. Электронные Толковые Cловари. oasis[dog]plib.ru